Feinheiten der Wahl der Rohre für die Fußbodenheizung

 Feinheiten der Wahl der Rohre für die Fußbodenheizung

Derzeit sind warme Böden sehr beliebt. Die Nachfrage nach solchen Systemen wird durch die Tatsache erklärt, dass sie sehr effektiv sind, um Wärme für jedes Gebiet bereitzustellen. Darüber hinaus können sie mit verschiedenen Ausrüstungsmaterialien kombiniert werden, und die Installation vieler Heizstrukturen kann alleine erfolgen. Damit das System reibungslos und effizient arbeitet, ist es wichtig, die Auswahl der Rohre ernst zu nehmen. Wir werden heute darüber sprechen.

Besonderheiten

Hochwertige und praktische Böden, die den Raum beheizen, sind heute weit verbreitet. Sie können unter verschiedenen Bedingungen verwendet werden. Es kann nicht nur ein privates Haus, sondern auch eine gewöhnliche Stadtwohnung sein.Auf Balkonen und Loggien installieren die Menschen zudem oft solche Heizsysteme und verwandeln sie in vollwertige Wohnräume.

Die Qualität des Betriebs dieser Strukturen hängt weitgehend von der richtigen Auswahl der Rohre ab. Außerdem beeinflussen diese Angaben die Lebensdauer der Fußbodenheizung. Aus diesem Grund ist es notwendig, die geeigneten Rohre verantwortungsvoll auszuwählen, da sonst die Konstruktion nicht sehr lange hält und nicht in voller Stärke arbeitet.

Moderne Hersteller bieten Käufer, Kupfer-, Stahl-, Metall-Kunststoff-, Polypropylen-und Polyethylen-Rohre. Bei der Installation einer Fußbodenheizung können keine Produkte aus Eisenmetall verwendet werden. Dies wird durch die Tatsache erklärt, dass diese Elemente Naht sind und es nicht empfohlen wird, sie unter der Krawatte zu stapeln.

Auch empfehlen Experten nicht, Stahlrohre für die Verlegung eines Warmwasserbodens zu verwenden. Diese Elemente sind korrosionsanfällig, so dass sich im Inneren recht bald Kalkablagerungen bilden können. Das Auftreten solcher Defekte kann zu einer Leckage oder einer Verringerung des Durchsatzes des gesamten Systems als Ganzes führen.

Vielseitig sind Kupferoptionen.Ihr Hauptvorteil ist lange Lebensdauer. Es ist jedoch eine Überlegung wert, dass ein wasserbeheizter Fußboden mit solchen Rohren den Käufer eine ordentliche Summe kostet. Dies liegt daran, dass die Eigentümer neben den Rohren selbst spezielle Verbindungselemente, Beschläge und zuverlässige Verbindungselemente kaufen müssen. Diese Komponenten erhöhen die Kosten des Bodens um etwa 30%.

Alternative sind Metallrohre für Fußbodenheizung. Die Hauptmerkmale dieser Teile sind ihr geringes Gewicht und ihre Umweltfreundlichkeit. Metall-Kunststoff-Komponenten bestehen aus mehreren Schichten, deren Qualität ideal sein muss, sonst werden die Rohre undicht. Diese Artikel sind billiger als Kupfer, daher werden sie oft von modernen Verbrauchern gewählt. Ihre Beliebtheit wird natürlich auch durch eine Reihe positiver Eigenschaften beeinflusst, über die wir später sprechen werden.

Polypropylenrohre zeichnen sich durch einen großen Biegeradius aus. Deshalb wird ihre Installation als komplexer angesehen. Diese Arten von Handgeräten werden von Kunden weniger häufig verwendet, obwohl sie kostengünstig sind. Nicht jeder Hausmeister kann die Installation dieser Teile bewältigen.In der Regel werden hierfür Spezialisten eingestellt, was zu zusätzlichen Kosten führt.

Einzigartige Eigenschaften können Rohre aus vernetztem Polyethylen aufweisen. Ihr Merkmal ist die zusätzliche Verarbeitung, die sie bei der Herstellung durchlaufen. Dieser Prozess findet unter hohem Druck statt, wodurch neue molekulare Bindungen der Rohmaterialien entstehen, und es wird haltbarer und zuverlässiger.

Gute Wärmeübertragungseigenschaften von Edelstahlrohren. Ein solches Wellrohr ist haltbar. Laut Hersteller haben diese Komponenten keine begrenzte Lebensdauer. Diese Eigenschaft von Edelstahlrohren ist sehr attraktiv bei der Auswahl geeigneter Komponenten eines beheizten Fußbodens, aber diese Elemente sind teuer und die Gummidichtungen in ihnen sind nicht so dauerhaft. Sie dienen nicht mehr als 30 Jahre.

Die Haupteigenschaft, die Rohre für die Fußbodenheizung haben müssen, ist ihre Elastizität. Zum Zeitpunkt des Biegens sollten diese Teile nicht verformt oder gebrochen werden, da während des Installationsprozesses Konturen mit einer Länge von 60-120 m verlegt werden, und kleine Biegungen in ihnen werden viele Male auftreten.

Arten

Nachdem Sie sich mit einigen Merkmalen der verschiedenen Rohre vertraut gemacht haben, die für wasserbeheizte Böden bestimmt sind, können Sie sich mit den Vor- und Nachteilen vertraut machen. Die detaillierte Information über diese Elemente kennzeichnend, wird die Auswahl einer geeigneten Variante wesentlich vereinfacht und dauert nicht viel Zeit.

Polyethylen

Eine der am häufigsten verwendeten sind Rohre, bei deren Herstellung vernetztes oder hitzebeständiges Polyethylen verwendet wird.

Dieser Rohstoff hat seine eigenen Bezeichnungen:

  • PE-X ist ein vernetztes Material.
  • PE-RT ist ein hitzebeständiges Material.
  • Außerdem gibt es Polyethylenrohre aus Niederdruckmaterial (HDPE).

Sicherlich wissen viele Leute, dass Polyethylen selbst ein ausreichend plastisches Material ist, das die Form absolut nicht hält. In diesem Zustand ist es nicht zum Ausrüsten von beheizten Bodenaufbauten geeignet. Um dieses Problem zu lösen, haben Experten eine spezielle Art des "Heftens" entwickelt, bei der die Polyethylenmoleküle miteinander verbunden werden. Dieser Prozess wirkt sich positiv auf die Festigkeit und Steifigkeit der Rohstoffe aus. Die Qualität des fertigen Materials kann durch dessen Übereinstimmung bestimmt werden.

Es gibt verschiedene Arten von vernetztem Polyethylen:

  • PE-XA (70%) - in solchen Rohstoffen für die Verbindung von Molekülen wird Hochdruck verwendet, unter den Bedingungen (in Anwesenheit von Peroxiden) sie miteinander kombiniert werden.
  • PE-Xb (65%) - diese Nähmethode erfolgt unter Einwirkung von Chemikalien. Am häufigsten für dieses Silan verwendet.
  • PE-Xc (60%) ist eine spezielle Methode der Elektronenbestrahlung. Unter seinem Einfluss ist die Bildung von Bindungen zwischen den Molekülen in der Zusammensetzung von Polyethylen.
  • PE-Xd - diese Technologie gilt als veraltet. Es beinhaltet die Verwendung von speziellen stickstoffhaltigen Substanzen.
7 Foto

Polyethylenrohre sind eine gute Option für ein Fußbodenheizgerät. Sie können sich durch eine gute Wärmeleitfähigkeit, hervorragende mechanische Eigenschaften sowie einen minimalen Rauhigkeitskoeffizienten auszeichnen, der den Bewegungswiderstand des Kühlmittelstroms minimal macht. Der Durchmesser solcher Rohre beträgt in der Regel 16-32 mm.

Ein solches Rohr für die Fußbodenheizung muss notwendigerweise einen säurefesten Schutz in Form einer zusätzlichen EVOH-Schicht aufweisen, die ein dünner Film ist. Mit dieser Behandlung werden Polyethylenrohre sehr lange wie das gesamte Heizsystem als Ganzes dienen.

Es ist erwähnenswert, dass einfache Polyethylenrohre die Wärme etwas schlechter leiten als die beliebten Metall-Kunststoff-Optionen. Ein weiterer Nachteil dieser Teile ist ihre übermäßige Elastizität. Diese Eigenschaft führt dazu, dass sich die Röhre selbstständig biegt, aber fest mit der Rahmenstruktur verbunden werden muss. Ansonsten wird es seine ursprüngliche Form annehmen. Wegen dieser Nuance der Installation erschweren Polyethylenrohre den Einbau einer Fußbodenheizung.

In jüngster Zeit ist ein spezielles hitzebeständiges Polyethylen, das auf andere Weise hergestellt wird, erschienen. Für seine Herstellung werden chemische Reaktionen verwendet, deren Ergebnis die Verflechtung der Molekülketten ist, und dies geschieht mechanisch und nicht über Bindungen zwischen den Atomen.

Hitzebeständiges Polyethylen ist weniger gebräuchliches und übliches Material, solange es als neu angesehen wird. Es hat eine gute Qualität und Leistung, es wird jedoch nicht empfohlen, es für Fußbodenheizung zu verwenden. Dies liegt an der Tatsache, dass hitzebeständiges Polyethylen die Lebensdauer des Heizsystems verringern und seine Leistung unter hohen Bedingungen verschlechtern kannTemperatur

Polypropylen

Polypropylenrohre werden in Form von kleinen Stücken ausgegeben. Ihr Durchmesser beträgt meistens 20 mm. Der Nachteil dieser Teile ist ihre starre Struktur, aufgrund derer sie nicht leicht biegbar sind, was bei der Installation einer Fußbodenheizung nicht vermieden werden kann.

Aufgrund der Tatsache, dass diese Teile sehr stark verbogen sind, müssen Teile der Rohrleitung durch Schweißen miteinander verbunden werden.

Dies verursacht mehrere Probleme auf einmal:

  • Leckquellen können im Laufe der Zeit an Verbindungsstellen auftreten.
  • Die für die Installation aufgewendete Zeit wird erheblich zunehmen.

Vor dem Gießen des Estrichs ist es notwendig, die Qualität aller Schweißnähte sicherzustellen. Starten Sie dazu das System und lassen Sie es bei hohen Drücken und Betriebstemperaturen arbeiten. Nehmen Sie sich Zeit, um die Konstruktionsarbeiten zu überprüfen. Während des Betriebs des Bodens müssen Sie alle Verbindungen sorgfältig prüfen. Wenn kein Wasser in sie eindringt, kann das System als ausreichend zuverlässig und dauerhaft angesehen werden.

Natürlich empfehlen Experten, nur hochwertige Rohre namhafter Hersteller zu verwenden.Solche Teile sind zuverlässiger und langlebiger.

Die Vorteile von Polypropylenrohren sind:

  • Geringe Kosten;
  • Gute Wärmeleitfähigkeit, ähnlich wie bei Kunststoffprodukten;
  • Unschädlichkeit (diese Elemente sind chemisch neutral);
  • Haltbarkeit

Kupfer

Eine der besten und hochwertigsten sind Rohre aus Kupfer. Sie sind ideal für Wasserheizungen.

Diese Teile haben eine Reihe positiver Eigenschaften, die sie bei modernen Käufern beliebt und beliebt machen:

  • Zuallererst ist auf die erhöhte Verschleißfestigkeit von Kupferelementen hinzuweisen. Sie werden nicht durch aggressive Komponenten zerstört.
  • Kupferrohre haben eine ausgezeichnete Wärmeleitfähigkeit. In dieser Hinsicht sind sie den polymeren Materialien voraus.
  • Sie sind ziemlich flexibel. Meistens wird eine spezielle geglühte Rohrleitung in Heizsystemen verwendet.
  • Kupferteile können eine lange Lebensdauer aufweisen. Sie können Jahrzehnte lang dienen, ohne ihren Besitzern Ärger zu machen.
  • Solche Rohre weisen im Laufe ihres Betriebs eine große Anzahl von Temperaturregimen auf.
  • Die Innenwände von Kupferrohren sind absolut glatt, so dass diese Elemente ausgezeichnete hydraulische Eigenschaften haben.

Kupferrohre gelten zu Recht als die zuverlässigsten, langlebigsten und praktischsten. Sie haben jedoch ihre eigenen Schwächen. Zum Beispiel beinhalten die Nachteile solcher Produkte ihre hohen Kosten. Nicht jeder Verbraucher verpflichtet sich, große Summen für Kupferrohre zu zahlen.

Es ist auch erwähnenswert, dass ihre Installation eine spezielle Ausrüstung erfordert. Deshalb kann die Installation von Kupferrohren für einen Heimassistenten eine unmögliche Aufgabe sein.

Metall Kunststoff

Rohre bei der Herstellung von Metall-Kunststoff verwendet werden, sind bei weitem die beliebtesten. Solche Details sind perfekt für wärmeisolierte Böden geeignet. Metallrohre bestehen aus zwei Polymerschichten, ergänzt mit einer Aluminiumzwischenschicht.

Die Beliebtheit dieser Teile beruht auf den günstigen Kosten und anderen positiven Eigenschaften:

  • Diese Rohre unterscheiden sich in ziemlich guter Wärmeleitfähigkeit. Dieser Effekt wird durch eine Zwischenschicht aus Aluminium erreicht.
  • Metallkonstruktionen sind perfekt vor verschiedenen äußeren Beschädigungen geschützt,wie sie Polymerschichten haben.
  • Die Installation dieser Rohre ist nicht schwierig, da sie ziemlich leicht gebogen sind. Aufgrund dieser Eigenschaft ist es sehr angenehm, solche Strukturen im System der Fußbodenheizung zu verwenden.
  • Sie haben keine Angst vor Schäden am Estrich oder Verschleiß der Leitung, da Metall-Kunststoff-Rohre einen niedrigen Ausdehnungskoeffizienten aufweisen.

Rohre aus Metall-Kunststoff sind in vielen Eigenschaften herkömmlichen Kunststoff- und sogar Kupferversionen überlegen. Wenn jedoch eine Klebstoffzusammensetzung mit schlechter Qualität verwendet wird, können diese Elemente weniger dienen und viele ihrer positiven Eigenschaften verlieren.

Gewellt

Relativ kürzlich sind Edelstahl-Wellrohre auf dem Markt erschienen. Solche Proben gelten als ideal für die Installation von Fußbodenheizungen, da sie sich durch erhöhte Flexibilität, Zuverlässigkeit, Haltbarkeit und eine relativ einfache Installation auszeichnen. Außerdem ist das Wellrohr kostengünstig und in Buchten von beeindruckender Länge erhältlich. Edelstahlwellungen sind frostsicher und übertragen hydraulische Schocks nahtlos. Außerdem hat es einen kleinen Ausdehnungskoeffizienten und eine hohe Wärmeleitfähigkeit.

Beschläge variieren in der Montageart. Verbindungen sind jedoch nur in Ausnahmefällen zugänglich, da ihre Verwendung im Estrich ein großes Risiko darstellt. Es wird empfohlen, ein Stück Rohr zu verlegen und auf die Kollektorbaugruppe aufzuwickeln. Die Lebensdauer eines Wellrohrs beträgt im Durchschnitt 30 Jahre.

Was ist besser?

Für beheizte Fußböden können Sie alle aufgeführten Rohre verwenden, aber die beliebtesten und empfohlenen sind Kupfer und Metall-Kunststoff-Optionen. Die Verbraucher wählen sie am häufigsten, da sie langlebig und verschleißfest sind und zudem eine ausgezeichnete Wärmeleitfähigkeit aufweisen. Leider sind die Kosten für solche Rohre hoch, aber ihre Leistung rechtfertigt den Preis.

Wenn man sich für teuere Kupferstrukturen entscheidet, sollte man berücksichtigen, dass ihre Installation ziemlich kompliziert ist. Aus diesem Grund müssen Sie extra für die Dienste von Spezialisten ausgeben.

Eine gute Option sind vernetzte Polyethylenrohre, da sie ausgezeichnete Wärmeleiteigenschaften aufweisen.

Am allerwenigsten für einen warmen Boden sind geeignete Polypropylenrohre. Wie oben erwähnt, sind sie nicht flexibel, so dass ihre Installation ein echtes Problem sein kann. Auch hitzebeständiges Polyethylen ist nicht für Fußbodenheizungssysteme geeignet, da es Veredelungsmaterialien unter Hochtemperaturbedingungen verformen kann.

Eigenschaften

Der Durchmesser des Rohres im Heizsystem spielt eine Schlüsselrolle. Von diesem Indikator hängt direkt ab, wie schnell das Kühlmittel sein wird. Der Durchmesser beeinflusst auch die Auswahl einer geeigneten Pumpe.

In der Regel gibt es im warmen Boden Rohre mit einem Durchmesser von 12, 16, 20, 25, 32 mm. In den meisten Fällen werden jedoch kleine Proben mit einem Durchmesser von 16 oder 20 mm verwendet.

Am häufigsten in den Geschäften gibt es Rohre für Fußbodenheizung, deren Größe 20x2 mm, 20x3,4 mm, 20x4,2 mm ist.

Die Rohre variieren auch im Biegeradius. Zum Beispiel in Polypropylen-Versionen ist dieser Indikator 8-9 Durchmesser und in flexibler Polyethylen-Rohre - 5 Durchmesser.

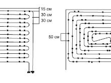
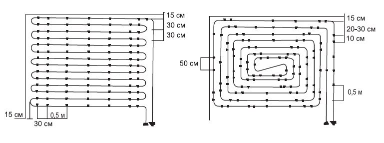
Was die Länge des Rohres betrifft, hängt es von den Abmessungen des Raumes ab.in dem die Installation eines wärmeisolierten Bodens und auch die Leistung der Pumpe geplant ist. Wenn also der Raum eine einfache rechteckige Form hat, können die Rohre auf zwei Arten angeordnet werden: um sie zu verlängern oder zu reduzieren.Daraus ergibt sich, dass der Einbau von Fußbodenheizungsrohren weitgehend von ihrer Größe abhängt. Bei der Montage werden diese Teile mit Beton (oder einer anderen Mischung) gegossen, daher zeichnen sie sich durch Festigkeitseigenschaften und zuverlässige Dichtigkeit aus.

Was die Tonhöhe der Pfeifen angeht, ist es wichtig zu berücksichtigen, dass sie auch streng individuell festgelegt werden. Am gebräuchlichsten sind jedoch die Stufen von 10 bis 40 cm, wobei dieser Indikator natürlich nur bei ausreichender Plastizität der Materialien erreicht werden kann.

Die meisten Qualitätsrohre für warme Böden zeichnen sich durch hohe Schmelz- und Brenntemperaturen aus. Zum Beispiel werden beliebte Polyethylenproben nur schmelzen, wenn die Umgebungstemperatur 150 ° C erreicht, und die Brenntemperatur dieser Produkte beträgt 400 ° C.

Polypropylen-Rohre, die schlecht für die Verlegung in einer Fußbodenheizung geeignet sind, stellen hohe Anforderungen an die Temperaturbedingungen. Sie können nur installiert werden, wenn die Raumtemperatur mindestens 15 Grad beträgt und dieser Indikator ist nicht immer typisch für Regionen mit ungünstigen klimatischen Bedingungen.

Bei teuren und langlebigen Kupferstrukturen sind sie korrosionsbeständig und halten nahezu allen Temperaturbedingungen problemlos stand. Diese Zahl kann von -100 bis +250 Grad variieren.

Metallprodukte für warme Systeme können nicht so widerstandsfähig gegen Temperaturextreme sein, wie Kupfer-Optionen. Sie widerstehen Raten von -10 bis +95 Grad. Der Grenzwert ist eine Markierung von 110 Grad, und diese Temperatur muss für eine sehr kurze Zeit gehalten werden, sonst beginnt sich das Rohr zu verformen.

Berechnung

Überstürzen Sie nicht die Installation von Fußbodenheizungsrohren. Zuerst müssen Sie eine genaue Berechnung der Wärme vornehmen. Natürlich werden komplexe Rechenoperationen nur in Fällen benötigt, in denen es zu großen Flächen kommt. Für ein gewöhnliches Privathaus oder eine Stadtwohnung würden einfache Empfehlungen ausreichen, die über viele Jahre Praxis erarbeitet wurden.

Zuerst müssen Sie das Problem bezüglich des Rohrdurchmessers lösen. Meistens für die Montage des wärmeisolierten Fußbodens wählen Sie die Varianten in 16 oder 20 mm aus. Der Durchmesser der Struktur hängt von vielen Faktoren ab.

Dazu gehören:

  • Fläche des Raumes;
  • Die Gesamtzahl der Wohnzimmer;
  • Arbeitsdruck im Heizsystem;
  • Die unmittelbare Temperatur des Kühlmittels;
  • Rohrverlegeverfahren;
  • Kesselvolumen;
  • Pumpleistung (mit einem Rand).

Je breiter das Rohr ist, desto mehr Wasser fließt durch es hindurch. Mit solchen Teilen erwärmt sich der Raum viel schneller als mit Röhren mit kleinem Durchmesser. Breite Elemente erfordern jedoch einen Koppler von annehmbarer Dicke und eine leistungsstärkere Pumpe, da eine beträchtliche Menge Wasser gepumpt werden muß und der geeignete Druck im System aufrechterhalten werden muß.

Wenn Sie einen warmen Boden im ganzen Haus installieren, dann ist eine Pumpe definitiv nicht genug für Sie. Um nicht mit unnötigen Problemen konfrontiert zu sein, sollten Sie sich mit Experten beraten, die Ihnen sagen, wie Sie in Ihrer Situation konkret sein können.

Die Rohre selbst können absolut (von allen oben genannten) sein, aber der hydraulische Widerstand des gesamten Systems wird sich geringfügig ändern. Darüber hinaus wird die Pumpleistung normalerweise mit einem Spielraum ausgewählt, so dass der Unterschied zwischen verschiedenen Materialien nicht signifikant ist.

Berechnen Sie den Durchfluss des Rohres, nachdem Sie einen separaten Platz unter dem Kollektor geschaffen haben. Dieses Gerät wurde entwickelt, um den optimalen Druck in den Rohren aufrechtzuerhalten und das Wasser im System zu erwärmen. Dank dem Kollektor kann eine bestimmte Temperatur im Raum aufrechterhalten werden. Erwerben Sie dieses nützliche Gerät ist notwendig, angesichts der Aufnahmen des Raumes.

Die durchschnittliche Größe des Kollektors beträgt normalerweise 60 cm Länge, 40 cm Höhe und 12 cm Tiefe. Solche Geräte können in Baumärkten erworben werden.

Die Kosten einer Leitung eines wärmeisolierten Bodens hängen in vielerlei Hinsicht von einem Schleifenschritt ab:

  • 100 mm Abstand - 10 pm (laufender Meter) pro 1 Quadratmeter;
  • 150 mm - 6,7 Basismeter pro 1 m2;
  • 200 mm - 5 P. M pro 1 Quadrat. m;
  • 250 - 4 P. M pro 1 m2;
  • 300 - 3.4 p. Pro 1 m2.

Es ist auch notwendig, die Länge der Kontur der Wasserbodenheizung zu berechnen. Dies kann auf der Grundlage des Durchmessers der Rohre und des Materials, aus dem sie hergestellt sind, erfolgen. Zum Beispiel sollten Metall-Kunststoff-Konstruktionen mit einem Parameter von 16 Zoll Konturen haben, die die Marke von 100 Metern nicht überschreiten.

Bei der Berechnung der Länge von Rohren ist es außerdem erforderlich, das Layout ihrer Installation zu bestimmen. Meistens wählen die Menschen das Layout in Form einer Schlange oder einer Schnecke. Für zuverlässige Rohre aus vernetztem Polyethylen mit einem größeren Durchmesser von 18 mm sollte die maximale Länge des Zweiges 120 m nicht überschreiten.

Wenn Sie große und schwere Möbel oder Geräte in den Raum stellen, können Sie unter diesen Gegenständen keine Fußbodenheizungsrohre verlegen. Aus diesem Grund wird die gemessene Fläche abnehmen. Zusätzlich sollten ca. 20 cm von der Überlappung entfernt werden, die bei der Berechnung der Bodenfläche berücksichtigt werden sollten.

Anhäufung

Wenn Sie alle notwendigen Messungen durchgeführt und die notwendigen Materialien / Werkzeuge eingekauft haben, können Sie mit der Installation der Heizungsanlage fortfahren. Der erste Schritt wird die Installation der Wärmedämmung sein.

Wärmedämmung Installation

Zu diesem Zeitpunkt laufen die Vorbereitungsarbeiten. Der Boden wird gründlich von Fremdkörpern, Staub und Schmutz gereinigt. Danach müssen Sie die Isolierschicht zerlegen. Wählen Sie dazu oft einen preiswerten Schaumstoff. Es ist notwendig, seine Platten auf dem Entwurfsbasis zu legen.

Die Dicke einer Schaumstoffplatte sollte nicht mehr als 12 cm betragen.Dieser Parameter muss auf der Grundlage der Abmessungen des Raums und seiner Lage im Gebäude berechnet werden.

Abdichtung Installation

Wenn Sie den Styling-Schaum (oder ein anderes Isoliermaterial) fertiggestellt haben, müssen Sie die zweite Schicht der Abdichtung richtig auslegen.Meistens kaufen sie für diese Zwecke Plastikfolie. Es sollte an den Wänden im Raum (neben den Sockeln) befestigt und mit einem verstärkten Netzgewebe ergänzt werden.

Rohrverlegung und Befestigung

Nachdem alle erforderlichen Schichten auf der Zugbasis verlegt wurden, können Sie mit der Installation und Befestigung der Rohre der Heizungsanlage fortfahren. Wenn alle Berechnungen korrekt durchgeführt wurden und Sie ein geeignetes Schema für die Installation der Struktur ausgewählt haben, wird diese Arbeit nicht schwierig sein und wird nicht viel Zeit brauchen.

Sie verlegen die Rohre des warmen Wasserbodens, sie müssen mittels des speziellen verstärkten Gitters befestigt werden. Verwenden Sie dazu Verbindungen in Form von Dehnungsstreifen oder Klammern. Nach diesem Schritt können Sie mit dem Crimpen der resultierenden Struktur fortfahren.

Die Druckprüfung muss innerhalb von 24 Stunden bei Betriebsdruck durchgeführt werden. Mit diesem Prozess können Sie Installationsfehler identifizieren und verschiedene mechanische Schäden an Materialien beseitigen.

Es gibt andere Möglichkeiten, Fußbodenheizungsrohre zu installieren. Zum Beispiel können solche Systeme mit der Hauptheizung in dem Raum verbunden sein. Für den Einbau solcher Elemente kann als Einrohr- und Zweirohrleitung verwendet werden. Sie sind nicht nur in Privathäusern, sondern auch in gewöhnlichen Wohnungen im städtischen Hochhaus installiert.Die konstante Wasserzirkulation in diesen Konstruktionen wird durch die Pumpe sichergestellt, die für die hochwertige Raumerwärmung und die Rückführung des Kühlmittels durch die Rücklaufleitungen verantwortlich ist.

Was die Kontur eines solchen Heizsystems betrifft, ist es durchaus möglich, es selbst zu konstruieren. Berücksichtigen Sie dabei nur die Lage der Rohre im Raum. Wenn alle Installationsarbeiten korrekt ausgeführt werden und der Kessel ordnungsgemäß funktioniert, wird diese Heizoption herkömmliche Batterien in vielerlei Hinsicht übertreffen.

Zubehör

Für eine hochwertige Installation eines wärmeisolierten Bodens werden folgende Zubehörteile benötigt:

  • Fixierer für den Hefter. Dieser Teil ist notwendig, um die Heizrohre mit einem Hefter an der Wärmedämmschicht zu befestigen.
  • Winkelklemme.
  • Die Befestigungsschiene für die Rohrverlegung. Meistens ist dieser Artikel aus PVC. Es empfiehlt sich, Schienen mit integrierten Rohrschellen zu kaufen.
  • Gewindebefestigung.
  • Armaturen
  • Spezialfliese für die Verlegung von Rohren. Solche Teile sind eine Platte aus Polystyrolfolie mit installierten Rohrschellen.
  • Befestigungsdraht.
  • Befestigungsplatte mit einer zusätzlichen Klebeschicht.
  • Erweiterungsprofil
  • Pumpe und Mischblock.
  • Thermostatisches Mischventil.
  • Sammlerset.
  • Pump- und Mischmodul.
  • Spannklemmen.
  • Folie für Kompensationselement.
  • Doppelseitiges Klebeband zum Verbinden von Paneelen.
  • Wärmeschutzfolie.
  • Strukturierte Folie.
  • Polyethylenfolie.
  • Befestigungsanker.
  • Verschiedene Befestigungen (Klammern, Draht, Spuren, Streifen).
  • Stummel
  • Armaturen.
  • Verstärkungsgewebe.
  • Scharniere
  • Dämpfungsband.
  • Substrat für einen Entwurfsbasis.

Mögliche Probleme

Wenn Sie sich für die Auswahl und Verlegung von Rohren für die Fußbodenheizung entscheiden, dann Sie sollten wissen, auf welche Probleme Sie bei dieser Arbeit stoßen könnten:

  • Um dem unangenehmen Problem der Kondensatbildung nicht ins Auge zu sehen, sollten Sie Qualitätsrohre kontaktieren. Zum Beispiel sind Optionen aus Metall-Kunststoff nicht mit solchen Nachteilen konfrontiert, da sie eine isolierende Folienschicht enthalten.
  • Installieren Sie die Struktur korrekt. Fehler bei der Installation führen meist zu schweren Schäden an Heizsystemen.
  • Eine häufige Ursache für Schäden an warmen Böden sind Schäden an der Rohrleitung.

Wenn es einen starken Druckabfall gegeben hat, ist dies normalerweise mit einem Austreten von Strukturen verbunden. Zu solchen unangenehmen Folgen kann es in einer Rohrhalle oder anderen Schäden kommen.

  • Oft sind Haushalte mit dem Problem konfrontiert, dass der Raum nicht ausreichend beheizt wird, während optimale Druckregime eingehalten werden. Die häufigste Ursache für diesen Defekt ist die ungleichmäßige Verteilung der Flüssigkeit durch die Zweige der Pipeline. Es ist möglich, dieses Problem loszuwerden, wenn die Arbeit der Fußbodenheizung zunächst richtig eingestellt wird. Für jede Schaltung ist es notwendig, das ideale Niveau zu bestimmen.
  • Oft sind Probleme mit elektrischen Fußbodenheizungen verbunden. Alle Sensoren und Pumpen, die von der Stromversorgung betrieben werden, können während ihres Betriebs ausfallen. Sie können sicherstellen, dass solche Elemente in gutem Zustand sind, indem Sie auf die Drehung der Stange während des Betriebs des Geräts achten - es sollte sichtbar sein. Auch zum Testen von Geräten geeignet Multimeter. Dank dieses Geräts ist es möglich, die Stromversorgung zu überprüfen.
  • Zu den häufigen Problemen, die mit einer Fußbodenheizung verbunden sind, gehören eine unzureichende Wärmeisolierung des Unterbodens und eine schwache Kesselleistung.Um dem ersten Problem nicht ins Auge zu sehen, sollten Sie vor der Installation des Heizsystems einen verantwortungsvollen Umgang mit dem Fußboden vorbereiten. Vermeiden Sie Wärmeschutz, sonst wird der Raum nicht so warm wie Sie möchten.
  • Der Kessel ist besser mit einem kleinen Kraftspielraum zu greifen. In diesem Fall versichern Sie sich gegen die mangelhafte Funktion der Heizungsanlage.
  • Es gibt Fälle, in denen der Boiler genügend Leistung hat, aber im Raum herrscht immer noch Kühle. Vielleicht deutet dies darauf hin, dass Sie den Kessel ordnungsgemäß reinigen und eine Überprüfung der Temperatursensoren durchführen oder eine geplante Reparatur der Struktur durchführen müssen.
  • Seltener stehen die Eigentümer vor dem Problem der übermäßigen Erwärmung des Wohnraums. Bei einem solchen Defekt wird der Raum unerträglich heiß, und der Boden ist in sehr kurzer Zeit sehr heiß. Wenn dieses Problem nicht rechtzeitig gelöst wird, kann sich der Bodenbelag und damit der Estrich und die Rohre selbst verschlechtern. Meistens tritt eine übermäßige Erwärmung aufgrund einer ungeeigneten Einstellung des Heizsystems auf. Falls Sie den Grund nicht herausfinden konnten, ist es besser, Spezialisten hinzuzuziehen, bevor die Grund- und Veredelungsmaterialien verformt werden.

Die aufgelisteten Probleme können vermieden werden.Um diesen Mängeln nicht zu begegnen, sollten Sie hochwertige und zuverlässige Materialien kaufen, die lange halten und keine Probleme verursachen. Beziehen Sie sich dabei auf Produkte namhafter Hersteller, die ihren Ruf wertschätzen und zuverlässige Komponenten für die Fußbodenheizung herstellen.

Sie sollten das Heizsystem auch ordnungsgemäß installieren. Keine der Phasen der Installation kann nicht vernachlässigt werden, sonst wird das Design als wenig funktional und kurzlebig erweisen.

Expertenrat

Um die perfekten Rohre für Ihren warmen Boden zu finden und sie nahtlos zu installieren, Es lohnt sich, einige Empfehlungen von Spezialisten kennenzulernen, mit deren Hilfe viele Probleme vermieden werden können:

  • Es wird empfohlen, Rohre für die Fußbodenheizung in einer Firma mit einem Assistenten zu installieren. Wenn Sie die Installation alleine durchführen, sollten Sie leichte Kunststofftypen oder Wellrohre bevorzugen.
  • Sparen Sie nicht an Rohren für die Fußbodenheizung. Wählen Sie nur Qualitätsprodukte, die viele Jahre halten. In der Regel können solche Produkte Temperaturabsenkungen problemlos standhalten und unterliegen keinen Verformungen wie Brüchen, die zu Undichtigkeiten führen können.
  • Wählen Sie nur solche Rohre, die eine erhöhte Dichtigkeit aufweisen, da ein hochwertiges Heizsystem vor Oxidation geschützt werden muss.
  • Wenn Sie eine bessere Beheizung des Wohnraums erreichen wollen, sollten Sie Rohre mit einem Durchmesser von 20 mm verwenden. Beachten Sie jedoch, dass für solche Strukturen die entsprechende Pumpe erforderlich ist. Übrigens ist es immer notwendig, es mit einem kleinen Spielraum zu wählen.
  • Beachten Sie die Temperaturbedingungen innerhalb des Systems. Die optimale Ein- und Ausgangsrate sollte nicht mehr als 5-10 Grad betragen. Wie für die Mindesttemperatur des Kühlmittels sollte es nicht höher als 5 Grad sein.
  • Nach dem Austrocknen auf dem Estrich können Erwärmungsrisse auftreten - das ist durchaus üblich. Solche Defekte können aufgrund der geringen Dichte der wärmeisolierenden Schicht, der schlechten Verdichtung der Lösung oder der übermäßigen Dicke des Estrichs auftreten. Um sich diesem Problem nicht zu stellen, müssen Sie die Dämmplatten richtig auslegen und die Lösung zum Gießen des Estrichs richtig verdünnen.
  • Seien Sie vorsichtig mit Stahl- und Metallstrukturen im Fußbodenheizungssystem.Solche Teile unterliegen Korrosion.

Hersteller und Bewertungen

Qualitative und langlebige Rohre für Warmwasserböden werden von vielen Unternehmen hergestellt. Machen wir uns mit den beliebtesten vertraut.

Valtec

Heute ist einer der beliebtesten und gefragtesten Hersteller Valtec, der hochwertige Metall-Kunststoff-Rohre herstellt. Produkte dieser Marke werden von vielen Bewertungen angeführt. Rohre sind vielschichtig und sehr langlebig. Der Hauptvorteil von Valtec Rohren ist ihre Stärke und Dehnbarkeit.

Das Material, aus dem die Pfeifen dieser großen Marke gefertigt sind, zeichnet sich durch eine erhöhte Beständigkeit gegen mechanische Beschädigungen aus. Es hat auch eine ausgezeichnete Wärmebeständigkeit. Was den Grad des hydraulischen Widerstands betrifft, ist er ziemlich niedrig. Die Lebensdauer von Valtec-Produkten übersteigt 50 Jahre.

Die meisten Käufer waren mit den Kunststoffrohren des Unternehmens zufrieden, aber viele waren unangenehm überrascht von den hohen Kosten der Valtec-Produkte. Trotz der relativ einfachen Installation und flexiblen Struktur dienen solche Produkte oft viel weniger als der Hersteller behauptet, wie viele Verbraucher sagen.

Es ist erwähnenswert, dass der Markt buchstäblich mit gefälschten Rohren überschwemmt wird, die für Valtec Markenprodukte ausgegeben werden. Diese Proben sind von schlechter Qualität und dienen nur für kurze Zeit.

Rehau

Das renommierte Unternehmen Rehau nimmt eine führende Position auf dem Markt für die Produktion von hochwertigen Autobahnen für warme Böden ein. Produkte dieser Marke bestehen aus vernetztem Polyethylen und Propylen.

Rohre der Marke Rehau sind temperaturbeständig, hochfest und langlebig. Wenn diese Produkte einer Verformung unterliegen, erhalten sie sehr bald die gleiche Form, was auf ihre Plastizität hindeutet. Darüber hinaus sind Rehau-Produkte korrosionsbeständig, was besonders wichtig für Wasserheizsysteme ist.

Verbraucher beachten die Haltbarkeit und Zuverlässigkeit der Rohre dieses Herstellers. Ich mochte die Leute und die einfache Installation sowie die Flexibilität des Materials. Die Nachteile von Rehau-Produkten halten die Anwender für zu hohe Preise.

Varmega

Ein großes Unternehmen Varmega beschäftigt sich mit der Veröffentlichung von technischen Rohrleitungen. Alle Produkte der Marke sind von unübertroffener Qualität. Die Palette besteht aus zuverlässigen und langlebigen Heizkörpern,Wasserversorgungs- und Heizsysteme und andere ähnliche Produkte.

Rohre dieser Marke wurden von vielen Käufern geschätzt. Sie dienen für eine lange Zeit und während ihres Betriebes versagen sie nicht und verursachen Undichtigkeiten. Darüber hinaus sind die Verbraucher erfreut über die breite Palette von Varmega, vertreten nicht nur durch Heizsysteme, sondern auch durch verschiedene Komponenten zu ihnen.

Tece

Der offizielle Händler von Tece in Russland bietet dem Verbraucher eine große Auswahl an qualitativ hochwertigen Produkten. Heizungsrohre dieser Marke sind nicht nur auf dem Territorium der Russischen Föderation, sondern auch in Europa gefragt.

Die Verbraucher waren mit der Herstellergarantie für alle Tece-Produkte zufrieden. Alle bestellten Teile und Baugruppen werden so schnell wie möglich geliefert. Außerdem sagen die Leute, dass die Produkte dieses Unternehmens lange und nahtlos funktionieren und zudem relativ einfach zu installieren sind.

Uponor

Hochwertige isolierte Rohre der renommierten Marke Uponor.

Seine Reichweite wird vorgestellt:

  • Heizsysteme;
  • Kühlsysteme;
  • Kalt- und Warmwasserversorgung.

Die Produkte des Unternehmens zeichnen sich durch eine lange Lebensdauer aus und eignen sich auch ideal für größere Überholungsprojekte.Uponor Heizsysteme erfüllen alle Qualitätsstandards und sind umweltfreundlich.

Hausmeister und Experten behaupten, dass die Produkte dieser Firma von ausgezeichneter Qualität und einfacher Installation sind. Allerdings lassen die Kosten für die meisten Rohre und Heizsysteme von Uponor viel zu wünschen übrig, und einige Anwender haben festgestellt, dass die Installation von Rehau-Strukturen einfacher und schneller ist.

Stout

Das Sortiment dieser Marke umfasst hochwertige und zuverlässige Rohre aus vernetztem Polyethylen sowie elastische Wellpappen-Varianten. Darüber hinaus bietet das Unternehmen seinen Kunden Zubehör und Komponenten für verschiedene Heizsysteme, Verteiler und Kollektoren, Kessel und Armaturen.

Die meisten Verbraucher haben keine Beschwerden über die Produkte dieser Marke. Außerdem bevorzugen es viele Menschen anstelle teurer Rehau-Konstruktionen.

Frankische

Der deutsche Hersteller bietet seinen Kunden eine Auswahl an hochwertigen Rohren aus vernetztem Polyethylen. Marken-Designs können Temperaturen von +70 Grad standhalten und sind sehr verschleißfest. Darüber hinaus unterliegen Frankische Rohre keiner mechanischen Beschädigung und Oxidation.

Verbraucher beachten die hohe Qualität der deutschen Markenrohre sowie die gute Wärmeleitfähigkeit.Das Sortiment der Marke hat Rohre mit unterschiedlichen Kosten, so dass Sie die beste Option für jede Brieftasche wählen können.

Unideida

Unidelta ist ein führendes Unternehmen in der Produktion von hochwertigen Rex-Rohren aus vernetztem Polyethylen. Das Sortiment dieser großen Marke umfasst sowohl Fußboden- als auch traditionelle Heizsysteme.

Die Produkte dieses Unternehmens haben seit langem ihre Stammkunden gefunden, die es für seine hervorragende Qualität und hervorragende Leistung gewählt haben. Unidelta-Rohre werden einfach und schnell installiert, so dass auch unerfahrene Handwerker mit ihnen arbeiten können.

Viele russische Marken produzieren auch Qualitätsrohre für Warmwasserböden:

  • "RosTurPlast".
  • ROSTERM.
  • LLC "Sanext. Über. "
  • "Politex".

Russische Hersteller stellen auch ziemlich haltbare und zuverlässige Rohre aus Polyethylen und Metall-Kunststoff her. Im Sortiment der börsennotierten Unternehmen findet man teure und sehr preiswerte Produkte. Zum Beispiel bietet die Firma Politex den Verbrauchern PE-RT Polyethylen-Rohre zu einem Preis von nur 21 Rubel pro Meter.

Erfolgreiche Beispiele und Optionen

Es wurde oben erwähnt, dass Wasser Fußbodenheizungsrohre nicht unter Möbeln oder anderen schweren Gegenständen platziert werden sollten. Haben Sie keine Angst vor dieser Einschränkung.Sie können einen separaten Raum für Heizelemente reservieren. Zum Beispiel kann es der Bereich gegenüber der weichen Ecke im Wohnzimmer sein, wo es keine Daumen oder Couchtische gibt.

Qualitätsrohre für Fußbodenheizung können in Holzhäusern installiert werden. In einer solchen Umgebung werden die Haushalte viel gemütlicher und komfortabler sein. Aus diesem Grund wenden sich die Besitzer von privaten Gebäuden aus einem Blockhaus oft an solche Heizsysteme.

Solche Konstruktionen werden in Stadtwohnungen nützlich sein. Sie können in jedem Raum installiert werden, vom Flur bis zum Kinderzimmer. Die zweite Option ist am meisten bevorzugt, weil Kinder gerne herumspielen und auf dem Boden spielen, also ist es besser, wenn es warm ist.

Solche modernen Heizsysteme werden oft bei der Gestaltung von Loggien und Balkonen angesprochen. Dank Heizungsrohren und Warmverglasung können diese Räume wohnlich und funktional gestaltet werden. Darüber hinaus ist es möglich, elastische Rohre in ihnen an den Wänden zu installieren, um so den bequemsten und gemütlichsten Raum zu schaffen.

In diesem Video finden Sie eine Übersicht über Rohre für einen Warmwasserboden.

Kommentare
 Kommentarautor

Die Küche

Kleiderschrank

Wohnzimmer